第2章 气动基础知识
2.1 气动技术常用单位换算
各换算关系入表2.1所示:
表2-1 单位换算表
一、长度(Length) | cm | m | in | ft | |
1 | 0.01 | 0.3937 | 0.0328 | ||
100 | 1 | 39.371 | 3.2809 | ||
2.54 | 0.0254 | 1 | 0.0833 | ||
30.48 | 0.3048 | 12 | 1 | ||
二、质量(Mass) | kg | lb | |||
1 | 2.2 | ||||
0.4536 | 1 | ||||
三、面积(Area) | cm2 | m2 | in2 | ft2 | |
1 | 0.01 | 0.1550 | 0.001076 | ||
四、重量或力(Force) | Kgf(千克力) | Kp(千克力) | N(Newton) | lbf(磅-力) | |
1 | 1 | 9.81 | 2.2 | ||
五、压力(Pressure) | kg/cm2 | atm | lb/in2(psi) | bar | MPa(N/m2) |
l | 0.9678 | 14.223 | 0.9807 | 0.09807 | |
六 、流量(Flow) | m3/hr | Ft3/hr | l/Min | ||
1 | 35.317 | 16.6667 | |||
七、体积(Volume) | m3 | dm3或l | ft3 | ||
1 | 1000 | 35.317 | |||
0.02832 | 28.315 | l | |||
2.2 气动技术常用公式:
一、基本单位:长度l:m,质量m:kg,时间t:S,体积:m3或l
一、基本公式:
(一)力(Force):
(
); 牛顿定律
(二)重量(weight):
(
);
(三)压力:
(
); 1Pa=10-5bar
上式为巴斯卡原理(Pascal’s theory)
(四) 波义尔定律:见图2.1(说明压力与体积成反比)


(五)查理定律(charle’s Law):
说明压力与体积的变 化与温度成正比。
(六)流量公式:
(
)说明了流量为管路截面积与流速之乘积,见图2.2。

(七)自由空气的体积流量:
(ANR m3/min)或( N L/min)
为我们在一定温度、一定压力作用下的气体流量转换为在统一标准的自由空气下的体积流量提供了计算方法。在选择空压机、气动三联件及各种样本说明书中所提到的流量、额定流量,都是指自由空气的体积流量。只有在共同的压力标准下评价气体流量的大小才有意义。自由空气状态下单位时间内的体积流量,可用ANR表示。也可写成 Nl/min。
(八)密度:
(
)
单位体积的质量
(九)伯努利力定理
(Bernoulli’s Equation)
为单位体积流体的压力能,
为单位体积流体位能,
为单位体积流体的动能。因此,上述伯努利方程的物理意义是:在密闭管道内作恒定流动的理想流体具有三种形式的能量,即压力能、位能和动能。在流动过程中,三种能量可以相互转化,但各个过流断面上三种能量之和恒为定值。当流体速度愈快,其压力愈低,反之速度减低,压力增加,如图图2.3所示。

(十)气缸的相关计算:
1.气缸截面积计算:
(m2)D:气缸内径(m)
2.理论力:
(N)P:压力(Pa)
3.实际力估算:
(1)单作用气缸的实际正向力:
(2)双作用气缸的实际正向力:
(3)双作用气缸的实际反向力:
d:活塞杆直径
(十一)气缸每分钟空气消耗量计算:
某气动回路的最大耗气量是指该气动回路在单位时间内所消耗气体(排到大气中)的多少。显然,最大耗气量与气缸行程(单作用、双作用),气缸直径、行程动作频度、方向阀到气缸间的管路容积及气缸的数量有关。可根据最大耗气量选择空气压缩机的容量。
(1) 空气消耗量:
:压缩比{
} L:气缸行程
(2)单作用气缸空气消耗量:
(3)双作用气缸空气消耗量:
(4)气缸每分钟空气消耗量:
n:每分钟气缸往复次数
2.3 气动技术中的各种压力关系换算:
在ISO标准中压力的单位为帕斯卡(1Pa=1N/m2),由于这个单位非常小,为了避免很大的数字,常用0.1MPa(lbar)为压力单位:
0.1MPa=100Kpa=lbar
在工程上有时也使用老的公制单位kgf/cm2、KPa/cm2以满足实际需要。
在物理学中压力用绝对压力(ABS)表示,即相对于真空的压力。而在工程上为方便,采用的气动压力为表压(GA),即高于大气压的那部分压力。在真空技术中,也使用低于大气压的压力即真空度(Torr)来表示。在图2.4中以标准大气压(1013mbar)作为基准,列出了压力的各种表示方法。注意标准大气压不是lbar,但在常规的气动计算时,这个差别也可以忽略。

2.4 气阻及有效断面积:
一、气阻的概念和气阻的流量公式
在气动系统中,阻碍气体流动、产生压降的机构和元件,称为气阻。在气压传动中,可利用气阻和气容来调整气体的流速和压力,以达到使用目的。气阻可抽象为图2.5所示的阻尼形式:

任何一个气动元件,都可认为是一个气阻。P1为进口压力,P2为出口压力,P1-P2为压差。流量增大,压差也增大。当气体的流速没有达到音速、出口压力与进口压力之比大于0.528时,就称为亚音速流。在亚音速流情况下,气体的进、出口压差同流量的关系如下:
亚音速流(P2/P1)>0.528:
Nl/min (2-1)
式中,P1、P2是气体的进口和出口压力,T1是进气口气体的温度。
是指该气阻的有效断面积,用以描述气阻的流通能力。当出口压力与进口压力之比小于0.528时,则气体的流速达到了音速。音速流的气阻的流量公式如下:
音速流 (P2/P1)
0.528:
Nl/min (2-2)
从上式可看出,当气体流速达到音速流时,它的流量就不再和出口压力P2有关,而只同入口压力有一定的关系。从上式中可知,气阻的流量计算公式同液压技术中的有关计算不同,它是气动技术中的一个重要的基本概念和基本计算公式。
二、气阻有效断面积
(一)管路的等价有效断面积
任一组成气动回路的各元件,都含有气阻。通常都采用各气阻元件的有效断面积来描述气阻的大小,以计算出联接这些气动元件的管路的压力损失。在工程上,通常是把一段管路的压力损失折合成这段管路的等价有效断面积。具体计算公式如下:
(2-3)
—计算管路有效断面积的直径系数,
—管道的长度
从式2-3可知,一段管路的等价有效断面积同这一段管路的长度成反比,而同管路的直径成正比。例如:在气压回路中常用的尼龙管,
的选取如表2-2所示:
表2-2 管路有效断面积直径 系数表
D(mm) | 2.5 | 4 | 6 | 7.5 | 9 |
| 1.8 | 6.5 | 18 | 28 | 43 |
当一段管路的直径和长度已知时,可通过查表得到相应的Sp0,运用式2-3,可求出这段管路的等价有效断面积Sp。管路的等价有效面断面积间接地描述了这段路的压力损失(气阻),因此,我们也可等价地将一段管路看成为一个气阻元件。
(二)多个气阻的复合有效断面积
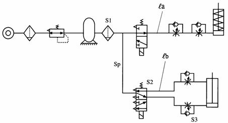
在气动回路中,通常是将多个气动组件串联或者并联起来,而形成具有一定功能的气动回路系统,图2.6是一个典型的气动回路。

图2.6 典型的气动回路
该系统有两个气缸,一个单作用气缸和一个双作用气缸。为了控制这两个气缸,回路中选用了换向阀和调速阀。为了使空气洁净,在回路上游设有过滤器。回路中的调速阀、换向阀和过滤器均可看作气阻组件,而联接这些气阻组件的管路,也可看成是一个气阻组件。在工程上常把这种气阻的串联或并联用“复合有效断面积”进行综合评价。如在图2.6中,调速阀的有效断面积是S3,从过滤器到气缸间管路的等价有效断面积为Sp,电磁换向阀的有效断面积为S2,管路上游过滤器的有效断面积为S1。则这条管路上的有效断面积可分别表示为S1、Sp、S2、S3。这个串联组成的气阻组件,如图2.7所示:

它的复合有效断面积,可通过下式计算:



(2-4)
在图2.9中的过滤器、方向阀、调速阀及从过滤器到气缸间的连接管路的有效断面积分别用 S1、S2、S3、S4表示时,这段回路可看成是一个整体组件,它的复合有效断面积的平方的倒数等放各气阻组件的有效断面积的平方的倒数之和。当气阻并联时,如图2.8所示,则它的复合有效断面积可用下式表示:
Se并= S1+S2+S3+……+Sn (2-5)
上式说明多个气阻并联时,其复合有效断面积等于每个气阻组件有效断面积之和。
(三) 有效断面积与Cv值
目前,气动组件的流通能力常用气阻的有效断面积Se或流量特性系数Cv值来描述。日本的JIS标准中采用Se,而欧洲国家则采用Cv值表示。两者可用下式进行换算:
Se=18Cv (2-6)
阀的流量特性系数可用下式计算:
(2-7)
Q:流量(SCFM) ΔP: P1-P2 P1——入口压力(psi),P2——出口压力(psi)
Pa:大气压力(psi) T1:温度 0K G:气体系数
2.5 压缩空气的露点温度
一、相对湿度与露点温度
自然界的空气是申很多气体混合而成的。其主要成分有氮(N2)和氧(O2),其他气体占的比例极小。此外,空气中常含有一定量的水蒸气。水蒸气的含量取决于大气的湿度和温度。我们把通常把把含有水蒸气的空气称为湿空气,把不含水蒸气的空气称为干空气。标准状态下(即温度为0℃、压力为p=0.1013 MPa)干空气的组成如表2-3所示。
表2-3 干空气的组成
成 分 | 氮气N2 | 氧气O2 | 氩Ar | 二氧化碳CO2 | 其他气体 |
体积百分数/% | 78.03 | 20.93 | O.932 | 0.03 | O.078 |
质量百分数/% | 75.50 | 23.10 | 1.28 | 0.045 | O.075 |
大气中通常含有水份,但除了急剧的恶劣天气情况外(如温度突然下降),一般大气都不会饱和。物理学中将实际水份含量与饱和时水份含量的比值叫相对湿度,以百分比表示:
(2-7)
露点是指在规定的空气压力下,当温度一直下降到成为饱和状态时,水蒸气开始凝结的那一刹那的温度。如果空气继续冷却,那么它不能保留所有的水份,过量的水份则以小液滴的形式凝结出来形成冷凝水。
空气中水份的含量完全取决于温度,表2.4列出了从-40℃到+40℃的温度范围内每立方米大气所能含有的饱和水份的克数。所有大气的含量都用标准体积m n 3表示,不需计算。
表2.4露点温度时饱和空气的水分含量
温度0C | 0 | 5 | 10 | 15 | 20 | 25 | 30 | 35 | 40 |
g/m n 3 (标准) | 4.98 | 6.99 | 9.86 | 13.76 | 18.99 | 25.94 | 35.12 | 47.19 | 63.03 |
g/m n 3(大气压) | 4.98 | 6.86 | 9.51 | 13.04 | 17.69 | 23.76 | 31.64 | 41.83 | 54.11 |
温度0C | 0 | -5 | -10 | -15 | -20 | -25 | -30 | -35 | -40 |
g/m n 3 (标准) | 4.98 | 3.36 | 2.28 | 1.52 | 1 | 0.64 | 0.4 | 0.25 | 0.15 |
g/m n3(大气压) | 4.98 | 3.42 | 2.37 | 1.61 | 1.08 | 0.7 | 0.45 | 0.29 | 0.18 |
注:1大气压=98.1KPa 1标准大气压=101.331KPa 1bar=100 KPa
露点又可分为大气压露点和压力露点两种,大气压力露点是指在大气压下水分的凝结温度。图2-9给出了温度在-30℃~+80℃范围内每立方米大气所含有水分的克数,而压力露点是指气压系统在某一高压下的凝结温度.以空气压缩机为例,其吸入口为大气压露点,输出口为压力露点。图2-10为大气压露点与压力露点之间的换算表。如要求大气压露点为-22℃,在压力为7 bar状况下的压力露点,则可在图2-10中查到压力露点为4℃,意为在压力为7 bar,当空气冷却到4℃时,若将其减压成大气压,则水分在-22℃以下会凝结,湿空气便有水滴析出。降温法清除湿空气中的水分利用的就是此原理。

1;所有标注为智造资料网zl.fbzzw.cn的内容均为本站所有,版权均属本站所有,若您需要引用、转载,必须注明来源及原文链接即可,如涉及大面积转载,请来信告知,获取《授权协议》。
2;本网站图片,文字之类版权申明,因为网站可以由注册用户自行上传图片或文字,本网站无法鉴别所上传图片或文字的知识版权,如果侵犯,请及时通知我们,本网站将在第一时间及时删除,相关侵权责任均由相应上传用户自行承担。
[complaint:内容投诉]
智造资料网打造智能制造3D图纸下载,在线视频,软件下载,在线问答综合平台 » 气动技术_2、气动基础知识(图文教程)

